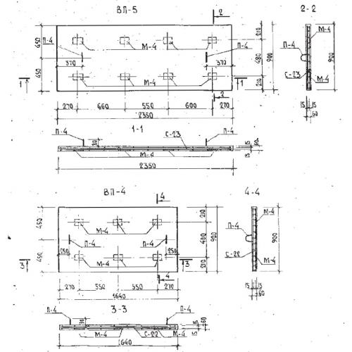
ВП-5 плиты вентшахт

Чертеж изделия:
Характеристики изделия:
ПараметрЗначение
длина2350 мм
ширина900 мм
высота60 мм
масса330 кг
нормативный документСерия Б1.134.1-7

ВП-5  Крышные плиты системы воздухообмена по Серии Б1.134.1-7.